- 最佳氧硫比自動控制的方案
前言
硫磺制酸裝置的氧硫比自動控制是實現自動化運行的關鍵功能。今天,我們將探討如何安全且穩定地實現最佳氧硫比的自動控制。實施最佳氧硫比自動控制的前提是確保裝置始終處于安全可控的狀態。我們不能允許由于儀表測量誤差、人為干預或設備故障等因素,導致裝置出現升華硫、風機損壞、負荷驟降或負荷陡升等嚴重事故。裝置必須能夠平穩運行。在儀表測量出現故障時,裝置應具備自診斷功能;在遭受外界干預或設備故障時,裝置應能自動脫離氧硫比自動控制模式,并發出警告,以便進行人工干預,確保裝置的安全可控。
一、最佳氧硫比值確定
國內硫磺制酸裝置的設計通常設定在二氧化硫濃度f(SO2)為11.5%,這對應著一個特定的氧硫比值R=0.824。然而,每套裝置的理想氧硫比值實際上取決于裝置的特定屬性,包括所使用的催化劑類型、轉化器的氣體流速、風機的壓力以及工藝流程等因素。這些因素最終決定了二吸塔出口的二氧化硫排放濃度。該排放濃度受轉化率的影響,而轉化率下降的主要因素是轉化器內氧含量的降低。因此,最佳氧硫比值的確定點是裝置經濟性能最優的時刻,此時裝置所需的最小氧量(空氣)與硫的比值即為最佳氧硫比值。圖2展示了裝置轉化率的環保經濟性與裝置能效之間的對應關系,每套裝置都可以根據自身的特性來選擇最適宜的氧/硫比值R。

圖1

圖2
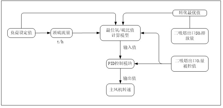
所需測量儀表:

二、氧硫比值自動控制
通過分析圖2,我們可以發現,實現氧硫比值自動控制的關鍵在于選取合適的兩個過程變量:焚硫爐出口的SO2濃度和二吸塔出口的O2濃度。液硫流量作為固定的負荷值,通過質量流量計進行精確且穩定的測量。盡管如此,焚硫爐出口SO2濃度的測量面臨一定挑戰,主要問題在于煙氣中SO3的存在(實際含量介于0.2~0.5%),這會顯著提高分析儀損壞的風險。相對而言,二吸塔出口的煙氣中僅含有極少量的酸霧(30mg/m³)和SO2(含量為500ppm),因此,該煙氣對二吸塔出口的氧分析儀更為溫和,能夠保證測量的穩定性。鑒于這些因素,氧硫比值自動控制過程變量的選擇更傾向于二吸塔出口的O2濃度值。氧硫比值自動控制的具體操作步驟可參考圖3。

圖3
三、安全自動控制
氧硫比值的精確控制是確保裝置工藝指標穩定的關鍵,同時它也直接關聯到裝置運行的安全性。一個完善的安全自動控制系統是實現氧硫比值自動控制的堅實后盾。因此,安全自動控制的核心在于,當控制回路中的某個儀表發生故障或工藝系統出現異常時,系統能夠及時發出警報,并迅速退出自動控制模式,確保裝置能夠安全地切換到一個穩定狀態。
1.負荷調整策略
當設備需要執行降低負荷調整時,設定好負荷目標值后,系統將自動控制以先降低液硫流量,導致氧硫比值增大,O2量升高,隨后系統自動調整風機轉速以達到最佳氧硫比值。 當設備需要執行增加負荷調整時,設定好負荷目標值后,系統將自動控制風機轉速提升至預定的負荷轉速值,氧硫比值隨之增大,O2量升高。接著,系統允許增加精硫泵的變頻,以使液硫流量達到負荷目標值,最終系統自動調整分機轉速以實現最佳氧硫比值。
2.升華硫預防策略
為了避免升華硫的產生,我們會根據風機的運行功率曲線和系統阻力,計算出風機的出風壓對應的風量。然后,根據這個風壓值設計出相應的裝置負荷折線函數。接著,將這個函數與液硫流量進行比較,一旦比值超過設定的安全值,系統將發出報警,并自動停止風機轉速的調整,同時保持風機當前的轉速不變。此外,如果風機進來的溫度升高超過操作設定的安全值,將觸發安全聯鎖停機。
3.負荷驟變策略
在氧硫比值自動控制模式下,若無外部負荷調整,系統將不會受到外界干擾導致負荷突變。因此,在無負荷調整的情況下,風機轉速僅需進行微小調節以適應環境和液硫的微小變化。若系統出現突變,這通常是因為控制回路上的測量儀表發生故障。因此,系統設計中會包含不同負荷下的自動控制調整自由度,以應對可能出現的負荷突變情況。
溫馨提示:禮正來科技(重慶)有限公司專注于硫酸裝置的智能化與數字化,致力于為硫酸行業提供自動化、智能化以及自主運行的解決方案。我們愿意提供最佳的氧/硫比值控制咨詢和實施技術服務。


